В 1962 году коллектив Московского электромеханического завода в содружестве с другими предприятиями Московского совнархоза освоил выпуск первого отечественного стереофонического четырехдорожечного магнитофона "Яуза-10". Магнитофон "Яуза-10" имеет две скорости движения ленты 19,05 и 9,53 см/сек. При стереофонической записи или воспроизведении он работает как двухдорожечный с международным расположением дорожек, а при монофонической - как четырехдорожечный. Кроме того, магнитофон позволяет прослушивать двухдорожечные стереофонические и двухдорожечные или однодорожечные монофонические записи, записанные, конечно, на одной из тех скоростей движения ленты, которые имеет магнитофон "Яуза-10".
В магнитофоне "Яуза-10" применена двухканальная стереофоническая система записи и воспроизведения звука (так называемая система А-Б). Это означает, что магнитофон имеет два самостоятельных и идентичных канала записи-воспроиздения. При записи на выходы каналов включается специальная двухсистемная магнитная головка, а при воспроизведении - одинаковые электродинамические громкоговорители. Для стереофонического воспроизведения используется выносная акустическая система, состоящая из широкополосных громкоговорителей, располагаемых на некотором расстоянии друг от друга. При записи по всей ширине ферромагнитной ленты образуется четыре дорожки с небольшим промежутком между ними. Ширина каждой дорожки записи равна 1 мм, а промежуток между ними - 0,75 мм.
Стереофоническая запись ведется одновременно на первой и третьей дорожках, при этом первой дорожке соответствует левый канал записи - воспроизведения, а третьей - правый. Для записи на второй (правый канал) и четвертой (левый канал) дорожках кассеты нужно перевернуть и поменять местами. Монофоническую запись ведут на всех четырех дорожках раздельно. При этом на чистой (размагниченной) ленте запись начинают с первой дорожки, затем, перевернув кассеты и поменяв их местами, производят запись на четвертой дорожке. После этого точно так же производят запись сперва на третьей, а потом на второй дорожках. Со стереофонической записи на монофоническую и с первой - четвертой дорожек на вторую - третью магнитофон переключается трехкнопочным переключателем дорожек.
Лентопротяжный механизм магнитофона "Яуза-10" рассчитан на применение кассет No 15, вмещающих 250 м ферромагнитной ленты. При таком количестве ленты время звучания записи одной кассеты при стереофонической записи или воспроизведении составляет 2х22 мин на скорости 19,05 см/сек и 2х45 мин на скорости 9,53 см/сек; при монофонической записи или воспроизведении время звучания соответственно увеличивается до 4х22 и 4х45 мин.
Конструкция
Конструкция магнитофона "Яуза-10" аналогична конструкции магнитофона "Яуза-5".
Магнитофон выполнен в деревянном ящике-футляре, декоративно оформленном и удобном для переноски. К магнитофону придаются два выносных громкоговорителя с соединительными шнурами и штеккерами и спаренный или два раздельных микрофона. Крышка магнитофона съемная. Под ней расположены фальшпанель с двумя подкатушникамн, ручки переключателя рода работы, громкости, тембра, счетчик метража ленты. На фальшпанели крепится блок головок, закрытый декоративной крышкой со щелью для ленты. За открывающейся задней стенкой расположен щиток, на котором имеются входные и выходные гнезда усилителя, переключатель напряжения электрической сети с предохранителем, гнезда для выносных громкоговорителей, карман для укладки сетевого шнура. На передней стенке ящика крепятся два динамических громкоговорителя. Верхняя фальшпанель крепится к лентопротяжному механизму четырьмя винтами.
Монтаж основных узлов усилителя выполнен на горизонтальном шасси, которое крепится к плате лентопротяжного механизма на четырех литых стойках. В самостоятельный узел - блок управления - вынесены регуляторы тембра, громкости воспроизведения, уровня записи и стереобаланса. Здесь же установлен и оптический индикатор уровня записи - лампа 6ЕЗП. На задней стенке магнитофона расположены входные и выходные гнезда, предохранитель Пр1 и переключатель напряжения электрической сети П6.
Оригинальную конструкцию имеют универсальная и стирающая магнитные головки. В каждой из них помещено по две независимые одна от другой системы, рабочие зазоры которых находятся на одной вертикальной линии. Каждая система универсальной магнитной головки имеет по две катушки, намотанные проводом ПЭВ 0,03, содержащие по 2500 витков. Между системами расположен экран. Кроме этого, каждая система заключена в самостоятельный экран. Собранная головка помещается в общий экран и заливается специальным компаундом. Ток записи - 0,03-0,06 мА, ток подмагничивания - 0,3-0,6 мА). Стирающая магнитная головка заключена в пластмассовую оболочку, состоящую из двух половин. Катушка каждой системы этой головки имеет 400 витков провода ПЭВ 0,09. Ток стирания (его частота 45 кГц) - 30 мА.
Катушки коррекции L1 и L101 намотаны на пластмассовых каркасах. Они настраиваются на определенную частоту ферритовыми (Ф-600) сердечниками диаметром 1,8 мм н длиной 25 мм. Сердечник внутри каркаса закрепляется резинкой. Катушки высокочастотного генератора L2, L3, L4 также намотаны на пластмассовом каркасе и заключены в броневой ферритовый (Ф-2000) сердечник типа ОБ-20. Частота генератора 45-50 кГц.
Ряд элементов магнитофона "Яуза-10" разработан специально для этой модели. К ним относятся высокоточные спаренные потенциометры R9, R109, R22, R122, R27, R127 типа СП-III-б и R28, R128 типа СП-III-в, счетчик метража ленты типа СМ, электронный индикатор уровня записи ленточного типа марки 6Е3П, малогабаритный трехкнопочный переключатель дорожек П7 двух и четырехжильные экранированные провода марки ШМП и другие.
Габариты магнитофона "Яуза-10" 395 х 370 х 210 мм и выносных громкоговорителей 365 х 300 х 200 мм.
Вес магнитофона 14,5 кг, выносных громкоговорителей 4,5 кг.
Каскады:
1. Первый каскад универсального усилителя на лампе Л1 (Л101) типа 6Ж32П.
2. Второй и третий каскады универсального усилителя записи-воспроизведения на лампе Л2 (Л102) типа 6Н1П.
2. Четвертый каскад универсального усилителя записи-воспроизведения на лампе Л3 (Л103) типа 6Н2П.
3. Оконечный каскад усилителя записи и воспроизведения на лампе Л4 (Л104) типа 6П14П.
4. Генератор стирания и подмагничивания на лампе Л5 типа 6Ж1П.
5. Индикатор на лампе Л6 типа 6Е3П.
5. Выпрямитель: АВС-120-270.
7. Диод - Д2Д - 2 шт.
Электрические показатели
Электроакустические параметры магнитофона "Яуза-10" зависят от скорости движения ленты и от типа ферромагнитной ленты. При использовании ферромагнитной ленты типа 6, на работу с которой и рассчитан магнитофон "Яуза-10", полоса записываемых и воспроизводимых звуковых частот лежит в пределах от 40 до 15 000 Гц на большей скорости и от 60 до 10 000 Гц на меньшей.
Рассогласование частотных характеристик при стереофонической записи и воспроизведении между левым и правым каналами не превышает 2 дБ.
Выходная мощность - 3 Вт
Коэффициент нелинейных искажений сквозного канала (канал запись-воспроизведение) менее 5%.
Суммарная детонация на скорости 19,05 см/сек не более 0,4% и на скорости 9,53 см/сек не более 0,6%.
Динамический диапазон сквозного канала с учетом шумов, вносимых ферромагнитной лентой, составляет не менее -40 дБ.
Переходной уровень между дорожками по сквозному каналу при стереофонической записи больше 30 дБ и при монофонической записи - 40 дБ.
Раздельные регуляторы тембра низших и высших звуковых частот обеспечивают завал частотной характеристики магнитофона на частотах 100 и 10 000 Гц не менее 10 дБ, а регулятор тембра низших частот еще и подъем не менее 10 дБ.
Чувствительность усилителя магнитофона с микрофонного входа 3 мВ, со звукоснимателя - 200 мВ, с трансляционной линии - 2 В.
Входное сопротивление во всех указанных случаях составляет не менее 1,5 МОм, что позволяет производить запись от любого источника звука: микрофона, звукоснимателя, приемника, радиотрансляционной сети или другого магнитофона.
При использовании ферромагнитной ленты типа 2 сокращается диапазон записываемых и воспроизводимых звуковых частот, несколько увеличивается рассогласование частотных характеристик между каналами и уменьшаются динамический диапазон и переходные уровни. Остальные параметры практически остаются без изменения.
Питание
Питание магнитофона от сети переменного тока напряжением 127 или 220 В.
Мощность, потребляемая от электрической сети в режиме записи, составляет 110 Вт.
Электрическая схема
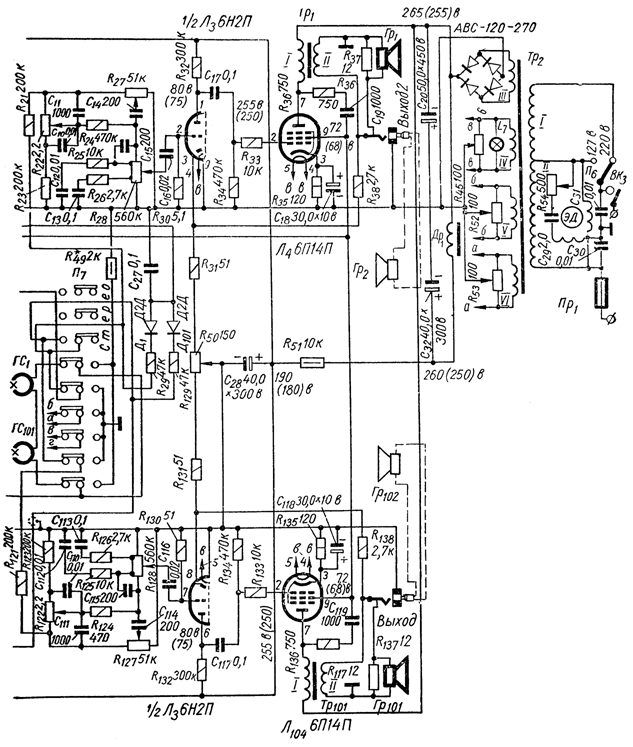
Усилитель магнитофона собран на девяти радиолампах пальчиковой серии.
Усилитель имеет два идентичных канала, поэтому для простоты в дальнейшем мы будем говорить только о левом канале усиления. Все идентичные детали правого канала имеют индекс на сто больший (R1- R101, C1-C101 и т.д.).
Входной каскад собран на новом малошумящем пентоде типа 6Ж32П, что дало возможность питать нить накала лампы Л1 переменным током. К управляющей сетке этой лампы переключателем П12 подключается либо универсальная головка ГУ1, либо через делитель напряжения R1, R2, R3 гнездо "Вход-1", Сигнал, усиленный этим каскадом, снимается с сопротивления нагрузки R5 и через разделительный конденсатор С3 и переключатель П3 подается на управляющую сетку лампы следующего каскада. Потенциометром R9 устанавливается уровень записи. Он включается переключателем П3 только при записи звука. При воспроизведении он выполняет ! функции сопротивления утечки сетки лампы Л2. Во втором и третьем каскадах канала усиления работает двойной триод типа 6Н1П (Л2). Оба каскада охвачены глубокой отрицательной обратной связью (порядка 22-26 дБ), создающей при воспроизведении подъем частотной характеристики предварительного усилителя в области низших звуковых частот. Напряжение отрицательной обратной связи снимается с нагрузки правого триода лампы Л2 и через переключатель П2б, конденсатор С7 и сопротивление R14 подается в цепь катода левого триода этой же лампы. Подъем частотной характеристики в области высших звуковых частот достигается при включении в цепь отрицательной обратной связи фильтра, состоящего из конденсатора С5, дросселя L1 и сопротивления R11 или R12. Сопротивления вносят в фильтр затухание и позволяют регулировать величину подъема частотной характеристики в зависимости от скорости движения ленты. Так, на скорости 9,53 см/сек в схему усилителя включается сопротивление R11 и вся обмотка дросселя, а на скорости 19,05 см/сек - сопротивление ! R12 и часть обмотки дросселя. Переключатель П5 механически соединен с переключателем скорости движения ленты лентопротяжного механизма.
Во время записи звука отрицательная обратная связь создает подъем частотной характеристики предварительного усилителя только в области высших звуковых частот. В области же низших звуковых частот характеристика предварительного усилителя становится прямолинейной, если переключателем П2б в цепь отрицательной обратной связи включить сопротивление R15 и конденсатор С33. В режиме записи подведенный к магнитофону сигнал усиливается предварительным усилителем, и с его выхода через переключатель П2б, конденсатор С21 и сопротивление R7 подводится к универсальной головке ГУ1. Сюда же от высокочастотного генератора, работающего на лампе Л5 (6Ж1П), через конденсатор С22 и переключатель дорожек П7, подается ток подмагничивания. Кроме того, переключатель П7, включает одну или обе системы стирающей головки ГС,. Генератор включается кнопкой "Запись", с которой механически соединены выключатели Вк1 и Вк2. Причем первый из них закорачивает головку ГУ1, предотвращая запись сигнала без тока подмагничивания. Уровень записи контролируется электронным индикатором Л6 (6ЕЗП).
В режиме воспроизведения сигнал, усиленный предварительным усилителем, подводится к высокоомному выходу ("Выход-1") и к переключателю дорожек П7, а далее через регуляторы тембра низших R22 и высших R27 звуковых частот и регулятор громкости R28, к управляющей сетке лампы Л3 (6Н2П) оконечного усилителя. Выходной каскад оконечного усилителя работает на лампе 6П14П, нагрузкой которой является громкоговорители Гр1 или Гр2. Громкоговоритель Гр1 (1ГД-9-150) установлен внутри футляра магнитофона и предназначен для контроля уровня записи звука. Им можно пользоваться и при монофоническом воспроизведении записей. Громкоговоритель Гр2 (5ГД-1-РРЗ) находится в отдельной упаковке и вместе с громкоговорителем Гр102 входит в выносную акустическую систему.
Оконечный усилитель охвачен отрицательной обратной связью порядка 10-12 дБ, что значительно снижает нелинейные искажения. Напряжение обратной связи снимается со вторичной обмотки выходного трансформатора Tp1 и через сопротивление R38 вводится в цепь катода лампы Л3 каскада предварительного усиления. Регуляторы тембра и громкости размещены на входе оконечного усилителя, что исключает их влияние, как на запись звука, так и воспроизведение записей при переписи, когда другой магнитофон подключен к "Яузе-10" через гнездо "Выход-1". В режиме записи регулятор громкости R28 работает как регулятор слухового контроля. Переход со стереофонической записи или воспроизведения на монофоническую и обратно производится переключателем дорожек П7. Во время стереофонической записи или воспроизведения оба канала магнитофона работают самостоятельно. При переходе на монофоническую запись или воспроизведение один из каналов предварительного усиления отключается, а оба оконечных усилителя подключ! аются к работающему в данный момент предварительному усилителю. В этом случае, если работают выносные громкоговорители, то и при воспроизведении монофонических записей будет проявляться эффект объемности звучания.
Выше было сказано, что рассогласование между частотными характеристиками левого и правого каналов не превышает 2 дБ. Равенства усиления предварительных усилителей левого и правого каналов на нижних и средних частотах добиваются, регулируя потенциометром R40 напряжения на экранирующих сетках ламп Л1 и Л101 при записи звука и потенциометром R41 при воспроизведении. Оба потенциометра включаются переключателем П4. В зависимости от скорости движения ленты частотная характеристика и области высших звуковых частот регулируется реостатами R11, R111 и R12, R112. Нужный ток записи устанавливается сопротивлениями R7 и R107. Помимо органов регулировки, находящихся внутри магнитофона и устанавливающихся при налаживании усилителя, в схему введен регулятор стереобаланса R50, ручка которого выведена на лицевую панель магнитофона. Он находится в цепи катодов триодов лампы Л3 и позволяет изменять на +-6 дБ усиление одного канала оконечного усилителя по отношению к другому. Этим регулятором пользуются, чтобы получить стереофонический эффект звучания в помещениях с различной акустикой.
Лентопротяжный механизм
Лентопротяжный механизм магнитофона "Яуза-10" по кинематической схеме почти полностью повторяет лентопротяжный механизм магнитофона "Яуза-5". Имеющиеся в нем отличия вызваны применением четырехдорожечной записи звука и использованием ферромагнитной ленты типа 6. Новый вариант крепления универсальной и стирающей магнитных головок позволяет изменять их положение по высоте, не нарушая перпендикулярность рабочего зазора головки к ленте, а изменение конфигурации кулачков, находящихся на оси ручки управления механизмом, сократило ход фрикционных муфт с 7 до 3 мм. Кроме того, из механизма исключен нижний кулачок перемотки, а контакты, закорачивающие вход усилителя при перемотке ленты в обоих направлениях, перенесены к головкам и управляются тягой лентоприжима.
Ширина дорожки записи сократилась до 1 мм, поэтому значительно повысились требования к равномерности хода ленты, правильному охвату универсальной головки лентой и к возможным перемещениям ленты в вертикальном направлении. Чтобы выполнить эти требования, в лентопротяжный механизм магнитофона "Яуза-10" потребовалось дополнительно ввести две регулируемые по высоте направляющие стойки, расположив их по обеим сторонам универсальной головки; специальный лентоприжим, обеспечивающий надежный и строго определенный охват универсальной головки лентой, регулировочную планку, поместив ее последовательно с пружиной рычагов, с помощью которой регулируют натяжение ленты при перемотке, и ряд других элементов.
Как самостоятельный узел в лентопротяжный механизм магнитофона "Яуза-10" введен счетчик метража ленты, с помощью которого можно легко и быстро найти нужную запись внутри кассеты. Счетчик метража ленты имеет три барабана с цифрами. Передаточное отношение между ведущими шестернями и червяком выбрано с таким расчетом, чтобы полное показание счетчика (999) не перекрывалось даже при применении тонкой феррогмагнитной ленты (толщиной 20-30 мк). Сброс показаний счетчика и установка его барабанов на нули производится кнопкой. Так как при работе паразитная шестерня передает движение от ведущей шестерни к ведомой шестерне, жестко соединенной с первым барабаном, а сама паразитная шестерня установлена на одной оси с трубками, показания счетчика можно сбрасывать не только при остановке лентопротяжного механизма, но и во время его работы.
Счетчик приводится в действие от правой механической фрикционной муфты с помощью резинового ремешка. Счетчик соединяется с правой муфтой, а не с левой, потому что на правую муфту приходит лента, уже прошедшая блок головок и ведущий вал. Следовательно, неравномерность вращения правой муфты при подключении к ней дополнительной нагрузки (счетчика) не будет влиять на равномерность хода ферромагнитной ленты и не увеличит детонации, а скажется лишь на равномерности подмотки ленты. А чтобы и подмотка ленты была плотной и равномерной, несколько увеличено сцепление декоративной накладки с основанием муфты за счет фетра. Весь лентопротяжный механизм. собран на литой плате из силумина (сплав АЛ-2). На ней же установлен переключатель дорожек, выключатель электрической сети и счетчик метража ленты. К плате лентопротяжного механизма крепятся остальные узлы магнитофона (усилитель, блок управления, задняя стенка и др.).
Неисправности лентопротяжного механизма
Лентопротяжный механизм магнитофона, конструкции правого и левого узлов, узла ведущего вала, переключения рода работы и характерные неисправности идентичны кинематической схеме и узлам магнитофона "Яуза-5".
Разборка и смазка магнитофона
Разборка и смазка магнитофона "Яуза-10" аналогична разборке и смазке магнитофона "Яуза-5".
Детали
Электродвигатель типа АД-5 рассчитан на питание от сети переменного тока частотой 50 Гц напряжением 127 В, потребляемая мощность 35 Вт; скорость вращения 1460 об/мин.
Головка ГУ: обмотка с числом витков 2х2500 ПЭВ 0,03; ширина переднего зазора 8 мк; ширина заднего зазора 100 мк.
Головка ГС: обмотка с числом витков 400 ПЭВ-2 0,08; ширина переднего зазора 200 мк.
Трансформаторы Tp1 и Тр101: обмотка I - 200 витков ПЭЛ 0,18; обмотка II - 58 витков ПЭЛ 0,83.
Дроссель Др: число витков 3500 ПЭВ-1 0,14; индуктивность 7 Гн; сопротивление постоянному току 330 Ом.
Трансформатор Тр2: обмотка I - 158 витков ПЭВ-2 0,41, напряжение 93 В; обмотка II - 626 витков ПЭВ-2 0,51; обмотка III - 1385 витков ПЭВ-2 0,27; обмотка IV - 38 витков ПЭВ-2 1,2; обмотка V - 35 витков ПЭВ-2 0,27; обмотка VI - 35 витков ПЭВ-2 0,27.
Катушки: обмотка L1 с выводами 1-2 85 витков ПЭЛШО 0,18, с выводами 2-3 6 витков ПЭЛШО 0,18; обмотка L2 с выводами 4-5 32 витка ПЭЛШО 0,18, с выводами 5-6 128 витков ПЭЛШО 0,12.
Катушки коррекции L1 и L101: участок с выводами 1-2 1200 витков ПЭВ-2 0,1, с выводами 2-3 550 витков ПЭВ-2 0,1.
Принципиальная схема магнитофона "Яуза-10"
Первая часть
| Экранный вариант |
Принтерный вариант |
| Экранный вариант |
Принтерный вариант |
